切换英文版English

<
>

SQL定压补水装置 空调定压式补水装置

联系我们:4008-61-0109
传真电话:020-89230261
产品介绍销售记录


 产品概述:



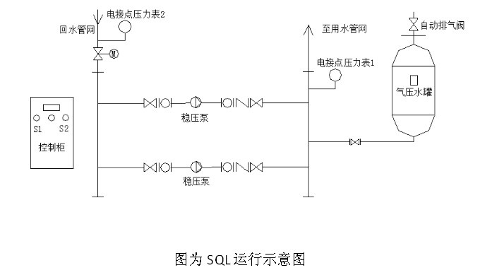
SQL定压补水装置运行原理

定压补水排气装置主要罐体、供水胶囊、进(出)水口、充气装置、压力表、排气阀等组成。供水胶囊采用橡胶制成,具有良好的韧性和伸缩性能,它与进水口相通,并且形成一个密闭的腔室将水与外部钢罐内壁完全隔绝,胶囊和钢罐内壁之间充有氮气,具有很强的化学惰性及比热容大等优点气与水分离,且防止气水混合,减少了水的气化和由于气化而造成的气蚀现象,且水质不被空气污染,一次充气,可长期使用,并能自动消除管网中水锤及噪音。

定压补水排气装置主要利用气体的可压缩性,对系统由于温度变化引起的水体积增大或减少进行吸纳或补充作用。当系统温度增高时,水体积增大,这时系统压力大于罐内气体压力,部分水会被压入罐内的胶囊里,直到罐内气体的压力与系统压力达到平衡。当系统温度降低时,水体积变小,这时罐内气体压力大于系统压力,部分水会被压回系统,起到对系统补充水量的作用,从而达到在设定工作压力范围内自动轮换、连续供水的目的。当系统压力过高时,自动打开回水电磁阀,水压自动泄回进水管,达到定压的目的。


 产品特点:


 1)设备由高楼给水泵、气压罐、稳压系统和进口可编程控制器或继电器控制的系统组成,具有结构紧凑、占地面积少、便于安装维护、运行平稳的特点,更有利于空调定压补水排气工作原理。


2)SQL型采用隔膜式气压罐,有良好的气密性能,一次充气后可较长时间使用。

3)设备具有自动控制功能,无需专人值班看管,且具有设备故障时声光报警功能,当自动控制系统出现故障时可手动启动水泵。

4)在热水采暖及空调系统中起膨胀水箱和自动补水作用;


   产品图片:






    产品咨询
    内容:
    验证码:
    增压设备 变频供水设备 无负压变频供水设备 二次供水设备 家用供水设备
    广州全一泵业有限公司@ 粤ICP备14063226号